Международный клуб владельцев и любителей Нива Тревел, Легенда, Шевроле Нива и Лада 18+

 




 [ Сообщений: 15 ]  На страницу Пред.  
Автор Сообщение
 
Не в сети
 Заголовок сообщения: Re: Нужны электрические схемы на FAM
Сообщение Добавлено: 02 июн 2025, 14:48  
Аватара пользователя
Старожил
Старожил

    595
  •  3044
  • 42
  •   114

  •  28 мар 2011, 12:59

  •  г. Нефтекамск

Блог: Просмотр записи (0)
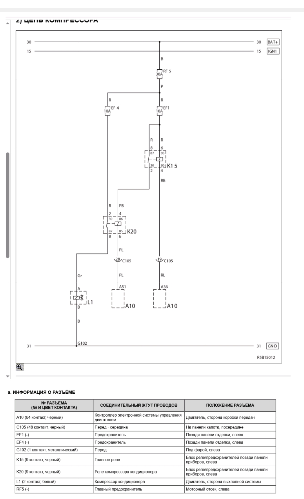
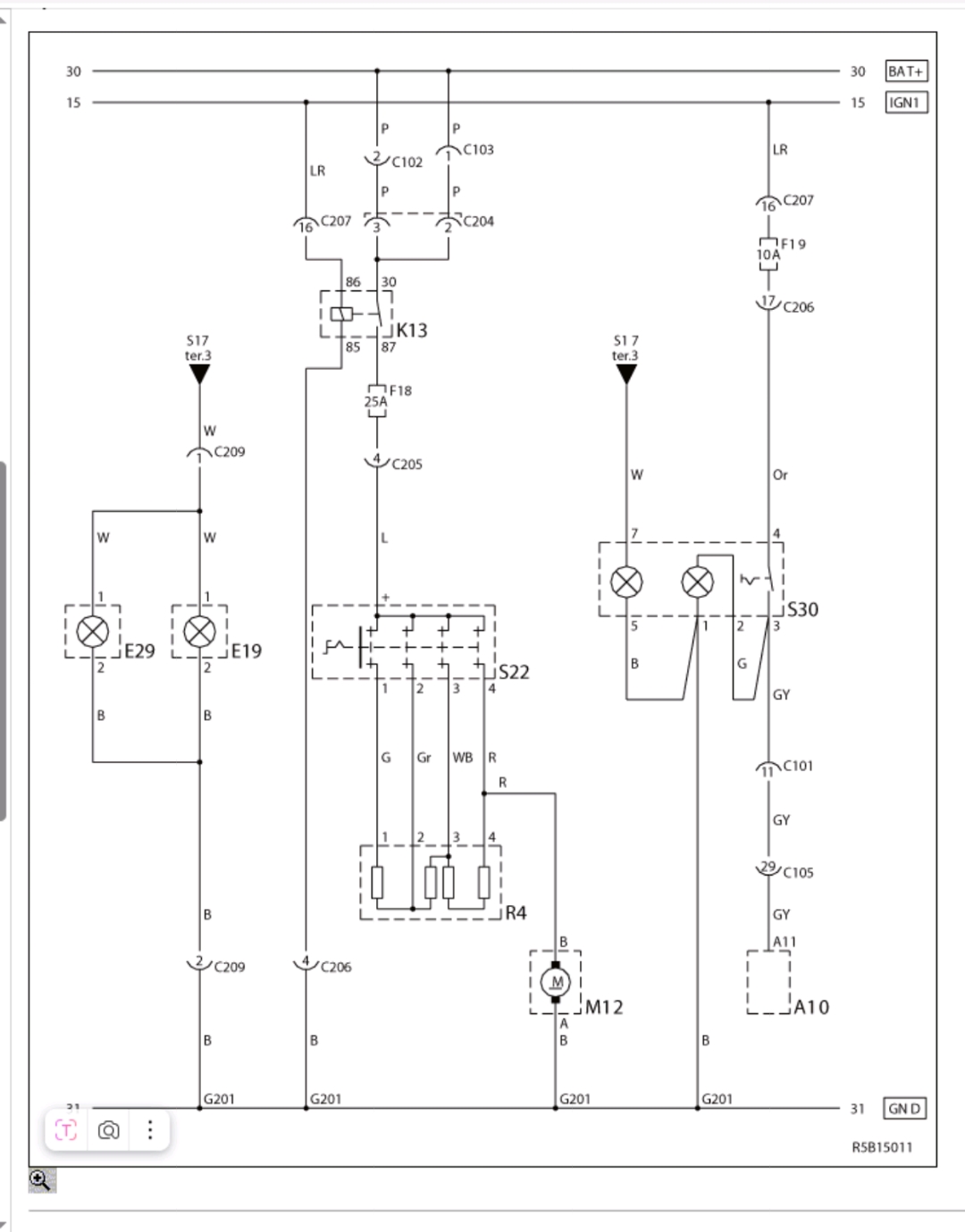
У кого установлен ТИС можете скинуть цепь питания кондиционера?

_________________
ШНГ, 04г.--> ШН GLX (FAM), 08г. + Патриот с ивекомотором


Вернуться к началу
 Профиль Personal album  
 
 
Не в сети
 Заголовок сообщения: Re: Нужны электрические схемы на FAM
Сообщение Добавлено: 24 авг 2025, 12:42  
Новичок
Новичок

    1
  •  8
  • 40

  •  07 ноя 2017, 08:28

Блог: Просмотр записи (0)
Добрый день. Если еще актуально....


Вложения:
Screenshot_2025-08-24-12-45-02-75_791df27f4740b9631a71024ef862a057.jpg
Screenshot_2025-08-24-12-45-02-75_791df27f4740b9631a71024ef862a057.jpg [ 180.88 КБ | Просмотров: 576 ]
Screenshot_2025-08-24-12-45-16-87_791df27f4740b9631a71024ef862a057.jpg
Screenshot_2025-08-24-12-45-16-87_791df27f4740b9631a71024ef862a057.jpg [ 322.24 КБ | Просмотров: 576 ]
Screenshot_2025-08-24-12-45-30-71_791df27f4740b9631a71024ef862a057.jpg
Screenshot_2025-08-24-12-45-30-71_791df27f4740b9631a71024ef862a057.jpg [ 240.56 КБ | Просмотров: 576 ]
Вернуться к началу
 Профиль  
 
 
Не в сети
 Заголовок сообщения: Re: Нужны электрические схемы на FAM
Сообщение Добавлено: 25 авг 2025, 09:32  
Аватара пользователя
Старожил
Старожил

    595
  •  3044
  • 42
  •   114

  •  28 мар 2011, 12:59

  •  г. Нефтекамск

Блог: Просмотр записи (0)
@max_740 , спасибо!

Интересно, а что за освещение нагревателя такое?

Добавлено спустя 2 минуты 5 секунд:
И где в схеме датчик давления хладагента?

_________________
ШНГ, 04г.--> ШН GLX (FAM), 08г. + Патриот с ивекомотором


Вернуться к началу
 Профиль Personal album  
 
 
Не в сети
 Заголовок сообщения: Re: Нужны электрические схемы на FAM
Сообщение Добавлено: 25 авг 2025, 10:06  
Старожил
Старожил

    449
  •  2175
  • 49

  •  12 фев 2018, 13:45

  •  Севастополь

Блог: Просмотр записи (0)
Robert_D писал(а):
что за освещение нагревателя такое?

видимо, подсветка панели управления печкой...


Вернуться к началу
 Профиль  
 
 
Не в сети
 Заголовок сообщения: Re: Нужны электрические схемы на FAM
Сообщение Добавлено: 25 авг 2025, 12:06  
Старожил
Старожил

    1075
  •  3853
  • 57

  •  23 сен 2017, 19:54

  •  Липецк

Блог: Просмотр записи (0)
Robert_D писал(а):
где в схеме датчик давления хладагента?
он в схеме ЭБУ

_________________
RS0Y5-42-02D


Вернуться к началу
 Профиль  
 
Показать сообщения за:  Поле сортировки  
Начать новую тему Ответить на тему  [ Сообщений: 15 ]  На страницу Пред.  

 

Кто сейчас на конференции

Сейчас этот форум просматривают: нет зарегистрированных пользователей и гости: 2


Вы не можете начинать темы
Вы не можете отвечать на сообщения
Вы не можете редактировать свои сообщения
Вы не можете удалять свои сообщения
Вы не можете добавлять вложения

Перейти: